Протитечія Fitstar Taifun 7626021 без з’єднувальних елементів (63 м3/год, 380 В), для солоної води
182 254.00 грн
Нет в наличии
Оплачивайте покупку наличными, картой или пересчетом на банковские реквизиты (безналично)
Все товары имеют сертификаты и гарантии от производителя. Вернуть их можно в течение 14 дней после покупки
Нужна консультация или хотите оформить заказ по телефону? Звоните уже сейчас – +380 (99)532 97 25
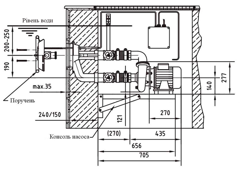
Протитечія Fitstar Taifun 7626021 – це відмінний варіант для створення зустрічної течії в приватних і комерційних басейнах. Оснащена вбудованим регулюванням напору води і кількості повітря в струмені. Зустрічний напір дозволяє займатися плаванням навіть в умовах обмеженої довжини басейну. Гідро- і аеропотік створює особливий масажний ефект, який позитивно впливає на м’язи та тканини людини.
Комплект без з’єднувальних елементів.
- Продуктивність: 63 м³/год
- Потужність: 3.4 кВт
- Живлення: 380 В


